本套试题难度分析:
①本套试卷题型较多,题量较大。题型中包含选择、填空、计算题。小题第6题大,部分大题计算量较大,较多的题目和较大的计算量给试卷造成了比较大的难度。
②本套试题计算大题考察十分综合,虽然没有哪一道题特别难,但是题目综合性强需要充分综合运用各个知识点间的联系才能找到解题出路。另外本套试卷计算大题计算量不小。
③本套试卷参考了多所学校24考研真题,都是考研电路中的名校真题,综合性和难度兼具,这就让试卷的难度更上一层楼,就像一个名校综合体一样。
-
基尔霍夫定律及功率计算
-
电源的等效变换
-
电路定理:、戴维南、最大功率传输
-
一阶动态电路—三要素法
-
耦合电感电路分析—耦合电感去耦合
-
电路的频率响应—串并联谐振
-
正弦稳态电路分析、无功补偿
-
非正弦周期信号
-
复频域分析
-
二端口网络
-
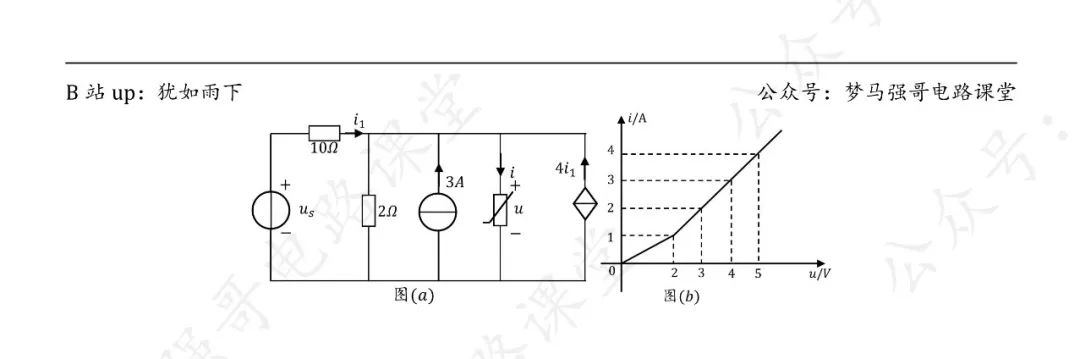
非线性电路
-
大家在强化阶段,在这里找到和你报考院校对应的参考教材为同一本的考研真题,拿来优先练手,专题强化。 -
所有真题务必先做完,再去看解析。真题很宝贵,无论是题目质量还是考察方式都会优于市面上的模拟题,请务必珍惜。
![图片[1]-【24真题】难度上涨的热门211,想进TOP电网的来!中国矿业大学(徐州)899-电气考研](https://www.tongxinyuanli.com/wp-content/uploads/2024/12/frc-846154a84ef7a3b128b2753b348496af.png)
![图片[2]-【24真题】难度上涨的热门211,想进TOP电网的来!中国矿业大学(徐州)899-电气考研](https://www.tongxinyuanli.com/wp-content/uploads/2024/12/frc-446d12186cf5ab031280374c4fcaeddd.png)
![图片[3]-【24真题】难度上涨的热门211,想进TOP电网的来!中国矿业大学(徐州)899-电气考研](https://www.tongxinyuanli.com/wp-content/uploads/2024/12/frc-58016094cdfb457707cd32bc53150fb3.png)
![图片[4]-【24真题】难度上涨的热门211,想进TOP电网的来!中国矿业大学(徐州)899-电气考研](https://www.tongxinyuanli.com/wp-content/uploads/2024/12/frc-47bdb85c103a76331c46d2b4f0bb07b4.png)
![图片[5]-【24真题】难度上涨的热门211,想进TOP电网的来!中国矿业大学(徐州)899-电气考研](https://www.tongxinyuanli.com/wp-content/uploads/2024/12/frc-f86164f48aa6af64efee196e23291c3b.jpeg)
真题详细解析领取,请于公众号后台回复:24899
留个点赞和在看再走呀~
你们是我更新的唯一动力!
请做完再看解析哦~
中国矿业大学899的考研交流q群:320774359,群内会不定期上传复习文件与各种资料,欢迎大家进群交流学习!
![图片[6]-【24真题】难度上涨的热门211,想进TOP电网的来!中国矿业大学(徐州)899-电气考研](https://www.tongxinyuanli.com/wp-content/uploads/2024/12/frc-35271fe273756e1028d61f1575ad631d.png)
真题题目pdf,登陆后下载(提取码:yyds)
© 版权声明
文章版权归作者所有,未经允许请勿转载。
THE END












暂无评论内容